This is a 'do-it-yourself' tutorial of "Automated
house". Author explains some methods to make handling of home equipments
easy and secure. Auto alarm, scheduled tasking, remote operated
equipments, touch alarms and water level controller.
Abstract : To
develop security system for houses and to save electric power.
Scope
: This project proposes the development of security system for form houses
and residential houses.
In an extremely mechanized
word such as today�s it is necessary to make our life better, convertible
and economical. This is the purpose for which the Electronic house is
developed.
Electronic
house consists of six major units. They are
-
Remote operated gate
control
-
Automatic gate light, call
bell system
-
Auto adjustable timer unit
-
Remote operated electrical
equipments
-
Touch sensitive burglar
alarm for internal security
-
Water level indicator and
controller in a tank
Click here to view
photographs of demo model.
Remote
operated gate control
This unit is
responsible for opening and closing the gates at the pressing of a button
on remote transmitter.
Automatic gate light, call bell system
During day
time, this unit generates a musical alarm, when anyone entering the
compound of the house. During night time, at the entry of any person
through the gate, the compound lights are switched ON together with
musical bell.
Auto
adjustable timer unit
This unit can
be used to operate an electrical equipment for a fixed period of time. The
circuit can be used for street lightning, billboard illumination and water
supply to the garden where pump can be set to switch ON at one time and
switch OFF at another tome.
Remote operated electrical equipments
This unit
replaces the conventional switchboards. Fans, lights and other equipments
can be operated and controlled using remote controlled unit.
Touch sensitive burglar alarm for internal security
This simple
circuit when connected to a metal locker or cupboard generates an alarm
when touched by an undesired entity.
Water level indicator and controller
This
indicates the water level in the water tank at four steps F, H, L, E,
i.e., Full, Half, Low, Empty. When the tank is empty the unit
automatically switches ON the water pump and switches OFF when the water
level reaches to full.
This
multipurpose electronic house has been successful in gaining public
attention. It has won many prizes at state and district level competition.
Prizes :
-
First place in
model display competition in CORONA-2004 a state level inter collegiate
and cultural fest held on January 14th and 15th of
2004 at Sri Bhuvanendra College, Karkala.
-
First place in
the intercollegiate model display competition during ELECTROFEST-2004 held
on 16th and 17th January 2004 at Mangalore
University.
-
First in model
display competition in IMPRINTS-2003 held on 27th and 28th
of November 2003 at St Aloysius College, Mangalore.
Conclusion :
This electronic
circuit explained above is only a model, and incorporated in a cardboard
model house. These circuits can be incorporated, and realized in a large
scale.
Adjustable timer unit
There is a
variety of outdoor light controllers available. Some switch lights ON at
the fall of dusk and OFF at the break of dawn. Others switch lights ON at
the end of dusk and OFF after few hours. But for domestic use, where we
require light in the early morning also, these do not serve the purpose.
The circuit described here solves this problem.
It offers the following
features:
-
It switches ON lights at
about 6.00 PM and switches OFF at about 11.00 PM. Again it switches ON
lights at about 4.30 AM and switches OFF about 6.00 AM. We can changeа�)V а�)V ��)V �S�)V 8��)V �)V @ �)V
-
There are separate ON and
OFF switches for easy operation of the system.
-
It use LED indicators to
detect deferent conditions of the circuit.
-
Preset control to set the
trigger time.
The circuit comprises five
sections.

This section is
used to trigger the circuit at the fall of dusk. It is configured around
IC 1, which is working in the monostable mode. A variable voltage is fed
to trigger pin 2 of IC 1 via LDR and VR 1. In the monostable mode of
operation, the output of IC 1 stays high as long as its trigger input
stays bellow 1/3 Vcc.
At night, the
resistance of LDR is high, so the voltage at pin 2 is at a low level and
hence the output of IC 1 goes high at night. The output condition of IC 1
can be detected from LED 1. the output of IC 1 gives power supply to the
next stage.
2.
Resetting
The next section
is used to reset two 4017 decade counter ICs used in the counter section.
This is also based on a 555 timer [IC 2]. Its trigger pin 2 is connected
to capacitor C3 and resistor R4. In the absence of supply, there is no
voltage across capacitor is bellow 1/3 Vcc and its output goes to a high
state. The voltage across capacitor C3 increases, so that the voltage at
pin 2 crosses 1/3 Vcc. The time period for which the output stays in the
high state depends upon resistor R5 and capacitor C4 and is given by the
relationship 1.1*R5*C4.
The output of IC
2 is given to the reset pin 15 of decade counter IC 3 and IC 4. These ICs
are reset when IC 2 is triggered, and as long as the output of IC 3 is in
the high state, the counters sty in the reset position.
3. Oscillator
This section is
used to produce a square wave output. It is based on IC 5 an NE 555. Its
output frequency depends upon resistors R6 and R7 and capacitor C5 and is
calculated by the equation
1.443/( (R7+2R6)C5)
The output frequency is fed
to the counter section.
4. Counting
The counter
section is used to count the output frequency from the oscillating
section. It uses two CMOS CD4017 ICs. The frequency from oscillating
section, IC 5, is fed to the input pin of IC 3. IC 3 works as frequency
divider and its output is fed to the input pin of IC 4.
The four outputs
of IC 4 are combined by using diodes D1 through D4. This combined output
is given to the last section. If any of the output is high, then the load
is ON state. The condition of this combined output is detected by LED 2.
5. Output
The output
section is used to switch the relay ON and OFF. It is based on BEL 187
transistor. The relay is connected at the collector of transistor. Diode
D5 is connected to protect transistor. The output from the counting
section is fed to the base of transistor through resistor R3. If the
output from counting section is high, it biases the transistor and thus
the relay is activated.
Working:
At the fall of
dusk, the resistance of LDR increases, so a large voltage is dropped
across it, resulting in a decrease in the voltage at pin2.
When the voltage
at pin 2 drops below 1/3 Vcc, IC 1 is triggered and stays in the high
state still morning. Since the output of IC 1 is high, the next three
states get power supply.
When C3 is fully
charged, IC 2 is triggered and reset pins of IC 3 and IC 4 both get a
positive value. Therefore, the first outputs of both ICs are high. This
condition changes when the voltage across capacitor C4 crosses 2/3 Vcc,
because then the output of IC 2 goes to a low state and the reset pins of
IC 3 and IC 4 get a negative pulse each. In this condition IC 3 gets ready
to accept pulses from the oscillating section and its outputs are changed.
For each set of
ten pulses from IC 5 the outputs of IC 4 are changed one by one. The
output time period of oscillating section is about 540.5 seconds, i.e.
about nine minutes. Since IC 3 divides the output frequency from IC 5. IC
4 gets a time period 9*10=90 minutes, i.e. one and half hours. So, the
outputs of IC 4 are changed every one and half hour�s duration.
When the
controller is switched ON, the output Q0 at pin 3 of IC 4 is high and it
turns on the load for first one and a half hour. Then, the next output Q1
at pin 2 is high, which switches ON the load for the second one and a half
hour. Next, output Q2 at pin 4 goes high, which switches ON the load for
the same period again.
When the output
Q3 at pin 7 is high it switches of the relay as pin 7 has no connection.
Then, the output of IC 6 changes to Q4, Q5, Q6 for each one and a half
hour, and when it reaches Q7(i.e. pin 6) the load is again switched on.
After one and a half hour, the output is changed to Q8 (pin 9). Since pin
9 of IC 6 has no connection, it again switches OFF the relay.
At the break of
dawn, the resistance of LDR decreases, and the trigger pin of IC 1 gets a
positive voltage greater than � Vcc, so that its output goes low which, in
turn cuts off power supply to the next three stages.
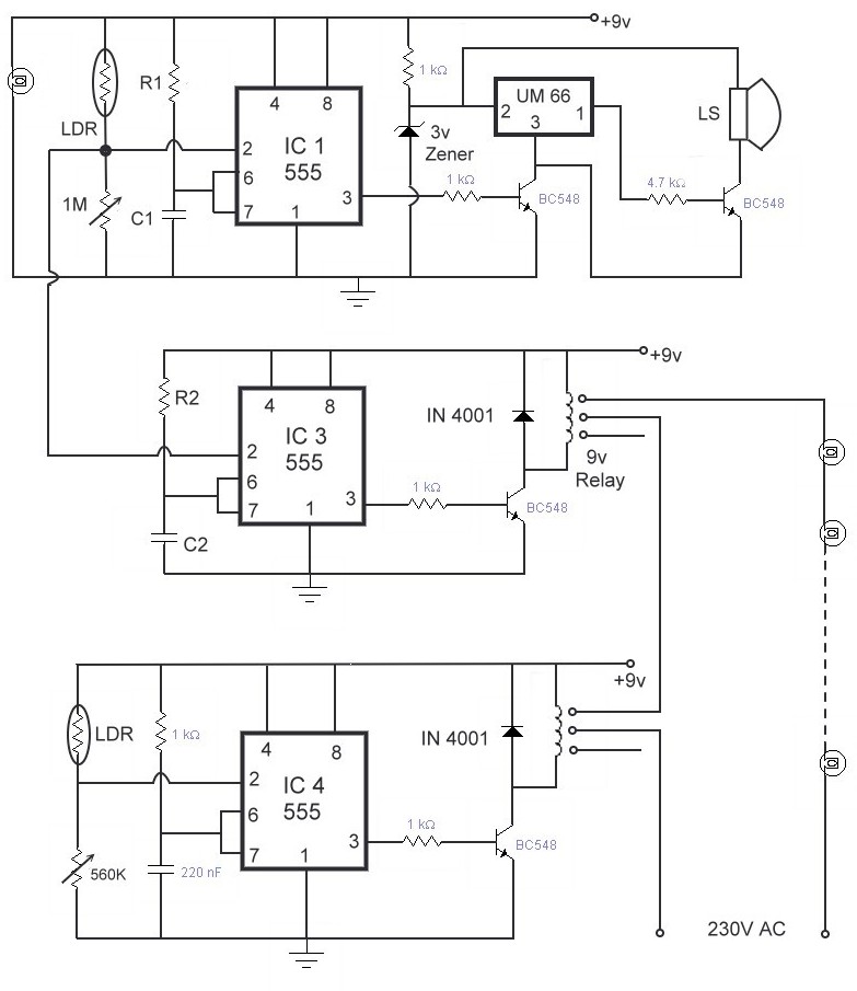
Automatic
gate light, Call bell system
This circuit may
used to automatically switch ON a light at the entrance gate to premises,
at night, by sensing the presence of a person. In addition, it sounds a
musical bell to signify the presence of a person. The lamp is switched ON
only for a short interval to save electricity.
This circuit has
two stages: a transmitting unit and a sensing unit. This transmitting unit
consisting of a point bulb and lens to focus the light. The transmitting
unit emits a beam of light. This beam falls on LDR1. LDR1 offers a very
low resistance. Voltage at pin 2 of IC 1 and IC 2 is more than 1/3 Vcc, so
that its output goes low.
When any person
tries to enter the gate, the light beam falling on the LDR1 is momentarily
interrupted. As a result IC 1, configured as monostable flip-flop, gets a
trigger pulse at its trigger input 2. Its out goes high for a
predetermined time period. The period can be adjusted by varying the value
of resister R1 or capacitor C1 as T=1.1*R1*C1 sec.
Output pulse from
IC 1 forward biases the transistor T1. As a result the musical bell is
switched ON. The musical bell is built around IC 2(UM 66). The output from
IC 2 is amplified by transistor T2 to drive an 8-ohm, 500mW-load speaker.
IC 2 is also gets trigger pulse at its trigger input when IC 1 gets
trigger at its trigger input because trigger input pin 2 of IC 1 and IC 2
are shorted. Therefore its out goes high for a predetermined time period.
The period can be adjusted by varying the value of resister R2 or
capacitor C2 as T=1.1*R2*C2 sec. Output pulse from IC 2 forward biases
transistor T3 and relay R1 is energized, but the bulb is switched ON only
at night.
An LDR based
circuit is used to switch ON the bulb at night only. The bulb is switched
ON when relay R1 and R2 are energized. Relay R1 and R2 are connected in
series with bulbs to the power supply. Two relays are like two switches of
the bulb.
During day time
LDR offers a very low resistance, and thus the voltage pin 2 of IC 4 is
more than 1/3 Vcc, so that its output goes low and the relay R2 is de-energized. These
results in opening of power supply contact to the bulbs and thus switching
OFF the bulbs. During the night time the dark resistance of LDR is very
high, and thus the voltage at pin 2 of IC 4 is less than 1/3 Vcc, so that
its output goes low and the relay RL 2 is de-energized. These results in
shorting of power supply contact to the bulbs and thus switches ON the
bulbs.

Water level indicator and controller
Generally
overhead tanks are filled with water by operating a pump. We have no
control over the level to which it may be filled. It may cause overflow or
water level may remain too low when we switch OFF the pump motor. Manual
operation of the motor pump starter is thus not advisable. Present circuit
may be added to the existing manual starter of the pump motor so that it
may be operated automatically.
Four sensor
probes made up of brass or stainless steel stiff wires or rods may be hung
firmly in the tank. This indicates the water level in the water tank at
four steps F, H, L, E i.e., Full, Half, Low, Empty. When there is no water
in the water tank the circuit automatically switches ON the pump and
switches OFF when the water level comes to Full.